
Городоцька 355,Львів, Україна

info@levmont.com

8:30 – 17:30

Городоцька 355,Львів, Україна

info@levmont.com

8:30 – 17:30
Обумовимо відразу, що назва замислювалася інша – «Рішення електричної схеми на ПЗВ чи дифавтоматах – що краще?», і вона звучить правильніше. Але оскільки запити в пошуковиках задаються саме так, як у заголовку, вирішили його не змінювати.
Отже, ПЗВ захищає життя людини при її дотику до струмопровідних частин, на яких є фазна напруга. ПЗВ у момент дотику повинно вимкнутися, зберігши людині життя. Крім того, протікання струму через матеріали, не призначені для цього, може призвести до займання. У будівлях зі старою електропроводкою пожежі від пошкодження ізоляції трапляються досить часто. У такому випадку ПЗВ виконує протипожежну функцію.
Важливо пам’ятати, що ПЗВ не захищає від перевантаження та короткого замикання. Для такого захисту ПЗВ встановлюють разом з одним автоматичним вимикачем або групою автоматів.
З іншого боку, дифавтомат – це і є ПЗВ та автоматичний вимикач в одному корпусі. Він захищає лінію від перевантаження, короткого замикання та витоку струму. І, оскільки дифавтомат виконує більше захисних функцій, виходить, що це краще рішення у порівнянні з ПЗВ. Якщо порівнювати одне ПЗВ та один дифавтомат – так воно і є.

Проте, коли ми порівнюємо ПЗВ із групою автоматичних вимикачів та групу дифавтоматів для кількох ліній, порівняння вже не на користь дифавтомата. Чому?
Тому що стає актуальною вартість рішення. А воно вигідніше у випадку з ПЗВ та групою автоматів. Автоматичний вимикач коштує значно дешевше за дифавтомат, а ПЗВ можна встановити одне спільне не на один автомат, а на кілька. При цьому функціонал рішення буде таким самим, як і у випадку з групою дифавтоматів.
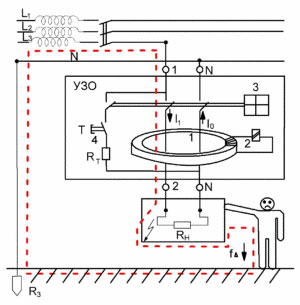
На схемі з ПЗВ зображена людина, яка дотиком до струмопровідного провідника створила струм витоку. Відразу виникла різниця між вхідним і вихідним струмом, і коли ця різниця досягає 30 мА, диференціальний трансформатор формує сигнал на розчіплювач, який відключає лінію та зберігає людині життя.
Наступна схема наочно демонструє різницю між підключенням ПЗВ із групою автоматичних вимикачів та підключенням групи диференційних вимикачів.

а

Отже, за вартістю перше рішення (на ПЗВ) буде нижчим, ніж друге, оскільки дифавтомат – дорогий пристрій.
Крім того, є й інші відмінності:
Ми вважаємо, що рішення на ПЗВ і групі автоматичних вимикачів раціональніше й правильніше застосовувати при розподілі струму на чотири й більше лінії. Якщо ж ліній менше, кілька дифавтоматів стануть простим і однозначним рішенням для захисту кола. Головне – правильно підключити всі прилади та забезпечити надійний захист від пожежі або ураження електричним струмом.